Газотепловозы 2ТЭ116Г и ТЭМ18Г: разработка и особенности
Работы по созданию газотепловозов, начатые в 80-х годах в СССР, завершились построением трех опытных магистральных газодизельных тепловозов: двух 2ТЭ10Г и одного 2ТЭ116Г. На этих локомотивах применялись газодизели разных типов: 1 ОД 100 (двухтактный) и Д49 (четырехтактный). Испытания опытных образцов выявили необходимость доводки газодизелей обоих типов, а также ряд недостатков в конструкции криогенного тендера, предназначенного для хранения сжиженного природного газа. Полученные в ходе испытаний данные легли в основу дальнейших работ по совершенствованию газотепловозной тяги.
В 1998 г. возобновилась доводка газодизеля для газотепловоза 2ТЭ116Г. В качестве силовых агрегатов были применены газодизельные генераторы ГДГ-1 на базе дизеля 16ЧН26/26, работающие по газодизельному циклу с подачей запальной порции дизельного топлива. Основные проектные характеристики газотепловоза включают: массу криогенной секции 88 т, запас сжиженного газа 17 т, запальную порцию дизельного топлива 15 % от общего расхода, а также секционную мощность 2250 кВт. Эти параметры позволяли обеспечить высокую экономичность и экологичность по сравнению с традиционными тепловозами.
Параллельно велись работы по созданию маневрового газотепловоза на базе серийного тепловоза ТЭМ2 для эксплуатации на сжиженном природном газе. Опытные маневровые газотепловозы серии ТЭМ18Г были созданы в ЗАО УК "Брянский машиностроительный завод" с газодизель-генератором ГДГ50. Первый образец ТЭМ18Г-001 выпущен в 1997 г., второй ТЭМ18Г-002 – в 1998 г. (рис. 2.5.1). Дизели этих локомотивов работают на сжатом (компримированном) природном газе с подачей в цилиндры запальной порции дизельного топлива (около 15 %).

Рис. 2.5.1. Газотепловоз серии ТЭМ18Г: 1 - холодильная камера; 2 - вентилятор холодильной камеры; 3 - водяные секции; 4 - воздушный резервуар; 5 - водяной расширительный бак; 6 - кожух над газодизелем; 7 - дизель; 8 - тяговый генератор; 9 - электровентилятор; 10 - высоковольтная камера; 11 - кабина машиниста; 12 - инвертор; 13 - двухмашинный агрегат; 14 - турбокомпрессор; 15 - топливные баки; 16 - блок газовых баллонов; 17 - трубопровод заправки газов
Принятая схема газификации обеспечивает ряд преимуществ: минимальные затраты на переоборудование серийного дизеля для работы на газе; конвертируемость дизеля с возможностью обратного перехода на дизельное топливо при минимальном повышении удельного расхода; возможность использования для снабжения газом разветвленной сети (около 200 единиц) автомобильных газонаполнительных компрессорных станций. Кроме того, газ готов к непосредственной подаче в цилиндры дизеля, что обеспечивает быстрое протекание переходных процессов при изменении режима работы. Последнее особенно важно для маневровой работы, так как число переключений контроллера машиниста на маневровом тепловозе достигает 100 операций в час.
Испытания газодизель-генератора ГДГ50 подтвердили соответствие его показателей техническим условиям. На большинстве режимов работы удельный расход топлива по количеству теплоты оказался ниже аналогичного расхода при работе только на дизельном топливе. Токсичность выпускных газов по выбросу вредных веществ при газодизеле в 1,5 раза меньше, чем у серийного дизель-генератора. Запальная порция дизельного топлива на всех режимах работы составляет от 13,9 до 16,5 % суммарного эквивалентного по количеству теплоты расхода дизельного топлива и газа, что подтверждает эффективность выбранного технического решения.
Сжатый природный газ под давлением 20 МПа размещается в газовых баллонах, объединенных в один блок (поз. 16 на рис. 2.5.1), который прикреплен к раме тепловоза между тележками. Газорегулирующее оборудование скомпоновано в отдельном блоке, размещенном в отсеке холодильной камеры (поз. 1), изолированном от нее, и сообщается только с атмосферой и воздуховодом для вентиляции. Этот блок соединен трубопроводами с газовыми баллонами и с газодизелем, обеспечивая надежную подачу топлива.
Газотепловоз оборудован системой пожаровзрывобезопасности, включающей следующие устройства: контроля концентрации газа в закрытых помещениях; контроля параметров газа в газовых системах; вентиляции и противопожарной защиты; аварийной защиты газовых баллонов. Для контроля концентрации природного газа в холодильной камере, дизельном отсеке и высоковольтной камере установлены восемь датчиков-сигнализаторов, а в кабине машиниста – восемь показывающих приборов-сигнализаторов. При появлении концентрации природного газа начиная с 0,8 % объема воздуха в месте установки датчика сигнализатор выдает соответствующий сигнал, после чего электрическая схема автоматически включает вентиляцию и отключает подачу газа, переводя двигатель на дизельное топливо. Сигнализатор работает в автоматическом режиме как при остановленном газодизеле (блокируя запуск при взрывоопасной концентрации), так и при работе на всех позициях контроллера машиниста.
Для предотвращения соприкосновения газа с возможными источниками воспламенения высоковольтная камера (поз. 10), находящаяся под напряжением, и тяговый генератор (поз. 8) изолированы от подкапотного пространства. Газотепловоз оборудован принудительной вентиляцией блока газового оборудования, высоковольтной камеры, кожуха над газодизелем, кабины машиниста, а также помещения генератора и компрессора. Вентиляция осуществляется тремя электровентиляторами (поз. 9) взрывозащищенного исполнения переменного трехфазного тока, питающимися от инвертора. Для вентиляции отсека с блоком газового оборудования в главной раме проложен воздухопровод от системы вентиляции тяговых двигателей передней тележки. Инвертор (поз. 13), преобразующий постоянный ток напряжением 64–75 В в переменный ток 220 В, установлен в отсеке над аккумуляторной батареей, а комплект электрооборудования переменного тока – в нише между задними песочницами.
Горловины газовых баллонов оборудованы разрывными клапанами, автоматически запирающими газопроводы в случае аварии или крушения, а также плавкими вставками для сброса давления газа в баллонах при пожаре для предотвращения взрыва. Вероятность возникновения взрыва газовых баллонов или пожара на газотепловозе составляет 38·10⁻⁸, что значительно меньше допустимой величины 1·10⁻⁶, регламентируемой ГОСТ 12.1.010.
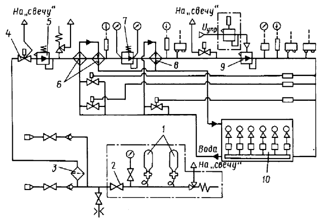
Система подачи газа на газотепловозе предназначена для регулирования количества и качества подаваемого в цилиндры дизеля газа (рис. 2.5.2). При работе газодизеля на газе, начиная с четвертой по восьмую позицию контроллера машиниста, сжатый природный газ поступает из баллонов (1) через отсечные клапаны, вентиль (2), газовый фильтр (3) и электромагнитный вентиль (4) к редуктору давления первой ступени (5), где его давление снижается от 20 до 5 МПа. После редуцирования газ нагревается в двух водяных нагревателях (6) и поступает в редуктор давления второй ступени (7), где давление понижается от 5 до 1,6 МПа. Затем газ проходит третий водяной нагреватель (8), поступает в регулятор давления третьей ступени (9), а затем в газовый коллектор газодизеля (10), в котором давление газа устанавливается в зависимости от сигналов управляющего регулятора. Из газового коллектора газ поступает в дозаторы, управляемые регулятором частоты вращения вала дизеля, а через газовые клапаны, синхронизированные с впускными клапанами дизеля, – во впускные полости цилиндровых крышек. Температура газа на входе в дизель регулируется электромагнитными вентилями, управляемыми температурными реле.

Рис. 2.5.2. Схема газовой системы газотепловоза ТЭМ18Г
Таким образом, многолетние исследования и опытно-конструкторские работы позволили создать надежные и экономичные газотепловозы, пригодные для эксплуатации на магистральных и маневровых участках. Применение природного газа в качестве моторного топлива снижает эксплуатационные расходы и уменьшает вредные выбросы, что особенно актуально в условиях ужесточения экологических требований. Опыт, накопленный при разработке и испытаниях газотепловозов 2ТЭ116Г и ТЭМ18Г, может быть использован для дальнейшего совершенствования газодизельной тяги и создания новых образцов локомотивов на альтернативных видах топлива.
Сведения об авторах и источниках:
Авторы: Анисимов П.С., Винокуров В.А., Воробьев В. И., и др.
Источник: Подвижной состав железных дорог
Данные публикации будут полезны студентам железнодорожных специальностей (эксплуатация железных дорог, подвижной состав), начинающим специалистам в области локомотивостроения и эксплуатации тягового подвижного состава, а также всем, кто интересуется устройством, классификацией и современными тенденциями развития железнодорожной техники.
Дата добавления: 2026-03-05; просмотров: 54;











