История развития и технические особенности турбопоездов с газотурбинными двигателями
Общим признаком всех построенных турбопоездов является использование в качестве первичных двигателей серийных, в большинстве случаев авиационных газотурбинных двигателей (ГТД). Эта технология, заимствованная из авиастроения, позволила существенно повысить скоростные характеристики железнодорожного подвижного состава. Применение авиационных ГТД на железнодорожном транспорте потребовало значительных конструктивных доработок, связанных с адаптацией двигателей к наземным условиям эксплуатации, включая системы очистки воздуха, шумоглушения и охлаждения.
В 1962 г. впервые во ФГУП "ВНИИЖТ" была высказана идея о целесообразности применения двухвальных ГТД на скоростных поездах постоянного формирования (турбопоездах) с электрической передачей переменного тока без преобразователей с переключением числа пар полюсов. Данное техническое решение позволяло упростить силовую цепь и повысить надежность передачи. В 1964 г. на базе дизель-поезда железных дорог Германии был построен экспериментальный турбовагон, который имел силовую установку, состоящую из авиационного двухвального ГТД мощностью 257 кВт, синхронного генератора и асинхронных тяговых электродвигателей (ТЭД). Исследования рабочего процесса силовой установки (переходных процессов при трогании с места, разгоне, и т.д.) турбовагона показали реальность использования такой схемы, возможность получения удовлетворительных тяговых характеристик, а также необходимость модернизации силовой установки. Для дальнейшего развития требовался более мощный ГТД со свободной турбиной, имеющей большее соотношение вращающих моментов, и переход к высокочастотным тяговым электрическим машинам.
В дальнейшем в два моторных вагона шестивагонного турбопоезда были установлены более мощные ГТД мощностью 662 кВт со свободной тяговой турбиной, дающей соотношение моментов, равное 2,8 (отношение момента при трогании к моменту при максимальной скорости). Это позволило значительно улучшить разгонные характеристики состава. Были спроектированы и построены синхронные генераторы с максимальной частотой вращения 6000 мин⁻¹ и частотой переменного тока 200 Гц, что стало важным шагом в развитии высокочастотного тягового привода.
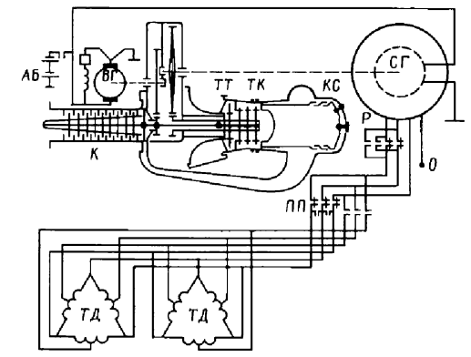
Принципиальная энергетическая схема такого турбовагона приведена на рис. 2.4.12. Переключение полюсов ТЭД осуществлялось четырьмя контакторами, имеющими два рабочих положения. Такая схема позволяла оптимизировать тяговые усилия в зависимости от режима движения. Испытания опытного турбопоезда подтвердили работоспособность схем и систем при работе одной и двух силовых установок, проводились исследования тяговых характеристик асинхронных ТЭД в момент трогания. Проведенные исследования по применению ГТД и "прозрачных" электрических передач переменного тока на железнодорожном транспорте показали перспективность этого направления работ.

Рис. 2.4.12. Схема силовой установки турбопоезда: К - компрессор; ТК - турбина компрессора; ТТ - тяговая турбина; КС - камера сгорания; СГ - синхронный генератор; ТД - тяговые асинхронные двигатели; ВГ - вспомогательный генератор (возбудитель и стартер); АБ - аккумуляторная батарея; Р - реверс; ПП - переключатель полюсов
В Западной Европе наиболее интенсивные работы по турбопоездам проводились во Франции. На базе двухвагонного дизель-поезда был создан и прошел испытания экспериментальный турбопоезд с силовой установкой, состоящей из двухвального ГТД Turmo III мощностью 331 кВт, установленного в кузове моторного вагона. Положительные результаты испытаний позволили принять решение о серийном производстве. В результате было выпущено десять четырехвагонных турбопоездов серии ETG. На этих поездах в головных моторных вагонах устанавливались ГТД Turmo IIIF мощностью 820 кВт и гидромеханическая передача Фойт. Турбопоезда работали сочлененными из двух поездов по четыре вагона как на газотурбинной тяге, так и на дизельной (мощность дизеля 330 кВт). Интересно, что трогание поезда осуществлялось только на ГТД, что обеспечивало необходимую плавность и высокий пусковой момент.
В последующем были построены улучшенные турбопоезда типа RTG (рис. 2.4.13). Отличием турбопоездов RTG от ETG является то, что у них отсутствуют дизели, а в качестве вспомогательного двигателя использован ГТД с генератором переменного тока. Такая компоновка позволила унифицировать силовую установку и упростить обслуживание. На турбопоездах RTG в головных моторных вагонах также устанавливались ГТД Turmo IIIF и гидромеханическая передача компании Фойт.

Рис. 2.4.13. Турбопоезд RTG железных дорог Франции: 1 - отделение машиниста; 2 - заборные жалюзи; 3 - выход воздуха с глушителем шума; 4 - помещение двигателей; 5 - ГТД; 6 - холодильник масла; 7 - гидрокоробка Фойт; 8 - шкаф пневмооборудования; 9 - топливный бак; 10 - вспомогательный ГТД; 11 - генератор
Опыт эксплуатации этих турбопоездов на французских железных дорогах показал, что они эффективнее дизель-поездов при скоростях движения свыше 120 км/ч. Только повышение максимальной скорости движения при ведении турбопоездов на участке Париж - Шербург от 120 до 160 км/ч обеспечило увеличение пассажиропотока на 25 % и сделало рентабельными пассажирские перевозки на этом участке. Эксплуатация турбопоездов оказалась дешевле, чем дизель-поездов при одинаковой стоимости проездных билетов. Перерасход топлива ГТД по сравнению с дизелем окупался наличием в поезде двух-трех лишних сидячих мест благодаря меньшей массе силовой установки и возможности более гибкой компоновки.
На одном из поездов RTG газотурбинный двигатель Turmo IIIF был заменен на Turmo XII мощностью 1200 кВт: более мощный ГТД (на 46 %) оказался экономичнее на 19 %. Эта закономерность характерна для газотурбинных двигателей, КПД которых растет с увеличением мощности и температуры газов. Эксплуатационные испытания показали, что при наличии в поезде двух ГТД при использовании одного из них в качестве бустерного достигается экономия топлива 22 %, если считать только движение по перегонам, и 16 %, если учитывать остановки на станциях и маневровые передвижения. Реально достигнутое сокращение расхода топлива сделало разницу между газотурбинной и дизельной тягой малозаметной, причем при газотурбинной тяге возможно увеличение технической скорости по сравнению с дизельной за счет меньших осевых нагрузок у турбопоездов.
Корпорацией Юнайтед Эйркрафт (США) были начаты работы по созданию турбопоездов Turbotrain. Во время испытаний первых двух трехвагонных турбопоездов была достигнута скорость 257 км/ч, что стало выдающимся показателем для того времени. Поезда эксплуатировались на участке между Нью-Йорком и Бостоном с 1969 г. Силовая установка турбопоезда состояла из трех авиационных двухвальных ГТД, работающих на общий редуктор и механическую передачу к колесам (мощность 335 кВт, максимальная температура газов перед турбиной 850 °С). Для привода генератора вспомогательных нужд также применялся отдельный ГТД. С 1973 г. шесть турбопоездов серии RTG эксплуатировались на линиях Чикаго-Сент-Луис и Чикаго-Детройт.
В 1976 г. на линии Нью-Йорк - Ренселер - Ниагара-Фолс были введены в эксплуатацию семь турбопоездов серии RTL "Turboliner" (США) с использованием элементов конструкции турбопоездов RTG. Адаптация французского опыта под американские условия эксплуатации потребовала доработки систем охлаждения и вентиляции. Силовая установка семивагонных турбопоездов Канады отличалась от турбопоездов США. На этом турбопоезде были установлены четыре ГТД мощностью по 294 кВт и один ГТД для привода электрического генератора переменного тока для питания цепей вспомогательного оборудования. Газотурбинные двигатели работали на дизельном топливе. Конструкция обоих турбопоездов была одинаковой, силовые установки располагались под рамами моторных вагонов для экономии полезного пространства в салонах.
В рамках реализуемой программы повышения скоростей движения пассажирских поездов была осуществлена модернизация семи пятивагонных турбопоездов RTL "Turboliner". Первый турбопоезд был в опытном порядке модернизирован с установкой на моторных вагонах ГТД ГМ-1600 "Turbomeca", усовершенствованной системы управления силовым агрегатом, новой системы подачи топлива, а также с улучшенной компоновкой пассажирских салонов. Эксплуатация этого турбопоезда в течение семи лет на маршруте Нью-Йорк - Олбани дала хорошие результаты, подтвердив высокую надежность модернизированных узлов. При последующей модернизации были установлены новые турбины типа "Turbomeca" мощностью 1000 кВт, тяговые гидропередачи компании Фойт и микропроцессорные системы управления. Первый модернизированный по данному проекту турбопоезд был введен в эксплуатацию на том же маршруте в 2003 г., что продемонстрировало долгосрочный потенциал модернизации подвижного состава этого типа.
Очевидной становится целесообразность дальнейшего повышения мощности ГТД турбопоездов до 2940 кВт (две установки) и применение электрической передачи переменного тока, способной передавать мощность всем колесным парам моторных вагонов. Это позволит не только повысить на 15-20 % ускорение поезда, что критически важно для маршрутов с частыми остановками, но и включить в его состав дополнительный вагон, увеличив тем самым число сидячих мест без потери динамических характеристик.
В настоящее время в связи с возросшей необходимостью повышения скоростей пассажирского движения за рубежом значительно повысился интерес к использованию ГТД на железнодорожном транспорте. При увеличении скорости движения поезда до 200-250 км/ч существенно изменяются требования к подвижному составу, особенно если имеется в виду освоение этих скоростей на существующем верхнем строении пути. В числе решающих факторов оказываются масса и габариты энергетического оборудования, где газотурбинные установки имеют неоспоримое преимущество перед дизельными.
На международной выставке Railtex-2000 в Бирмингеме компания Бомбардир представила макет газотурбопоезда "Jetrain" с конструкционной скоростью 250 км/ч, ГТД которого должен работать на дизельном топливе. Основой концепции газотурбовоза стали конструктивные решения, принимаемые компанией Альстом при проектировании моторных вагонов скоростного электропоезда. В качестве силовой установки применен ГТД компании Пратт и Витни мощностью 3750 кВт при частоте вращения 16000 мин⁻¹, который приводит через редуктор два главных тяговых генератора переменного тока мощностью 1750 кВт. Возможна установка на нем одного генератора компании Эллид Сигнэл с высокой частотой вращения, что еще больше упростит кинематическую схему.
На газотурбовозе применены четыре асинхронных тяговых двигателя мощностью по 825 кВт с опорно-рамной подвеской тяговых редукторов, получающих питание от инверторов ONIX компании Альстом с водяным охлаждением. Такая схема обеспечивает высокую плавность хода и оптимальное использование сцепления колес с рельсами. Мощность для вспомогательных потребителей (примерно 500 кВт) отбирается от одного из тяговых генераторов. Длительная касательная мощность составляет 3140 кВт, сила тяги при трогании - 220 кН. В сравнении с последними моделями тепловозов США новый газотурбовоз имеет более высокую скорость, на 20 % меньшую массу тары, в 2 раза большее ускорение, а также выделяет на 30 % меньше вредных выбросов, что делает его более экологичным.
Одним из путей повышения эффективности применения ГТД на железнодорожном транспорте является применение альтернативных топлив. Газотурбинные двигатели идеально подходят для использования таких видов топлива, как сжиженный, сжатый природный газ и метанол, так как не требуют никаких переделок топливной аппаратуры благодаря принципу непрерывного горения. В то время как для сжигания природного газа в цилиндрах дизеля необходимо добавлять определенное количество дизельного топлива (до 15 %) для его воспламенения, что увеличивает выделение вредных веществ в окружающую среду и усложняет топливную систему. Проведенные в США исследования по расходу топлива турбопоездами на скоростной линии протяженностью 370 км показали, что при работе ГТД на сжиженном природном газе стоимость топлива за поездку составляет лишь 0,61 от стоимости при работе на дизельном топливе, при этом пробег на одной заправке составляет 0,9 от дизельного варианта при одинаковой вместимости топливного бака. Это открывает широкие перспективы для коммерческой эксплуатации турбопоездов в условиях растущих цен на нефтепродукты и ужесточения экологических требований.
Сведения об авторах и источниках:
Авторы: Анисимов П.С., Винокуров В.А., Воробьев В. И., и др.
Источник: Подвижной состав железных дорог
Данные публикации будут полезны студентам железнодорожных специальностей (эксплуатация железных дорог, подвижной состав), начинающим специалистам в области локомотивостроения и эксплуатации тягового подвижного состава, а также всем, кто интересуется устройством, классификацией и современными тенденциями развития железнодорожной техники.
Дата добавления: 2026-03-05; просмотров: 15;











