Преобразование сигналов в волоконно-оптических системах связи
Фундаментальным принципом работы любой волоконно-оптической системы связи является двойное преобразование передаваемого сигнала. На передающей стороне осуществляется преобразование исходного электрического сигнала, будь то аналоговый или цифровой формат, в модулированный оптический сигнал. На приемной стороне выполняется обратная операция, то есть преобразование пришедшего светового потока обратно в электрическую форму. Эти критически важные функции возлагаются на схему управления передающего устройства и схему предусиления приемного устройства соответственно. Согласованная работа этих модулей определяет общую эффективность и надежность канала передачи информации.
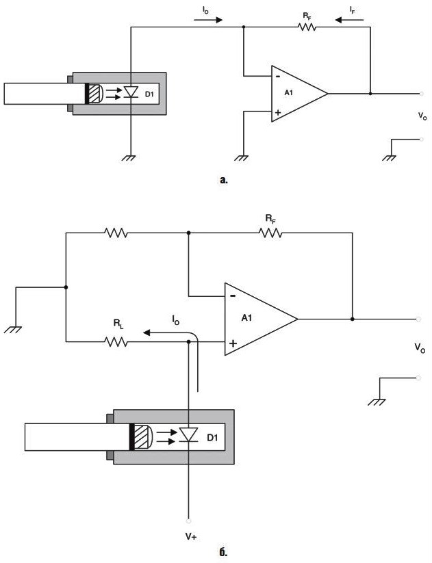
На рисунке 10.16 представлены две принципиальные схемы, реализующие функцию управления источником света в передающем оборудовании. Оба варианта построения схем управления используют в качестве источника оптического излучения светоизлучающие диоды (СИД). Конкретная конфигурация схемы выбирается в зависимости от природы передаваемой информации, что позволяет оптимизировать процесс модуляции для достижения наилучших характеристик.

Рис. 10.16. Схемы управления передачей аналогового и цифрового сигналов
Данная иллюстрация детально показывает принципиальные различия в построении драйверов для СИД при работе с разными типами сигналов. Схема на рис. 10.16а оптимальна для передачи цифровых данных, в то время как схема на рис. 10.16б предназначена для работы с аналоговыми сигналами, что и определяет разницу в их элементной базе и принципах функционирования.
Схема, изображенная на рис. 10.16а, наиболее эффективна для передачи цифровых данных. Цифровые сигналы характеризуются двумя дискретными состояниями: «Включено/Выключено», что соответствует логическим уровням «Высокий/Низкий» или двоичным значениям «1» и «0». Эти состояния напрямую сопоставляются с включенным или выключенным состоянием светоизлучающего диода. Таким образом, передача двоичной единицы соответствует излучению светового импульса, а передача нуля – его отсутствию.
Основным элементом данной схемы управления является цифровой инвертор с открытым коллектором, размещенный в светонепроницаемом корпусе. Алгоритм его работы крайне прост: при подаче на вход «А» сигнала ВЫСОКОГО УРОВНЯ на выходе «В» устанавливается НИЗКИЙ УРОВЕНЬ, и наоборот. Следовательно, при высоком уровне входного сигнала катод СИД заземляется через инвертор, диод включается и генерирует световой импульс в волоконно-оптический кабель. При низком уровне входного сигнала цепь катода разрывается, и диод гаснет. Резистор R1 выполняет функцию ограничителя тока, защищая СИД от перегрузки, а его сопротивление рассчитывается по закону Ома, как показано в формуле (10-26), исходя из максимально допустимого тока диода.

Для передачи непрерывных аналоговых сигналов, таких как речевые сообщения или сигналы управления, применяется более сложная схема, представленная на рис. 10.16б. Данная схема управления построена на базе операционного усилителя (ОУ) и имеет две ключевые особенности: путь прохождения сигнала и наличие напряжения смещения постоянного тока. Это смещение необходимо для установки рабочей точки СИД таким образом, чтобы при нулевом входном напряжении Vin световой поток составлял примерно половину от максимального.
Использование смещения позволяет эффективно передавать сигналы с отрицательной полярностью, которые будут уменьшать яркость свечения СИД, но не выключать его полностью. Это предотвращает срез отрицательной полуволны сигнала. Если же сигнал является монополярным, напряжение V1 настраивается так, чтобы СИД apenas включался при нулевом уровне Vin. Сигнал Vin поступает на инвертирующий повторитель, коэффициент усиления которого задается соотношением резисторов (-Rf/Rin). Таким образом, общее выходное напряжение Vo относительно уровня смещения описывается формулой (10-27).

Напряжение V1, задающее смещение, формируется делителем напряжения на резисторах R2/R3 и может варьироваться от нуля до значения, определяемого выражением (10-28). Следовательно, максимальное значение выходного напряжения Vo(max) будет рассчитываться по формуле (10-29), что определяет динамический диапазон всей передающей системы.
(10-28)
(10-29)
На приемной стороне линии связи расположены схемы предусилителей, основные типы которых показаны на рис. 10.17. Варианты для приема аналогового сигнала представлены на рис. 10.17а и 10.17б, а схема для приема цифрового сигнала – на рис. 10.17в. Все эти конфигурации предназначены для преобразования слабого оптического сигнала в электрический с последующим его усилением.


Рис. 10.17. Схемы принимающего устройства аналогового и цифрового сигналов
На схеме наглядно сравниваются три подхода к построению приемных оптоэлектронных устройств. В аналоговых версиях в качестве чувствительного элемента используется фотодиод, а в цифровой – фототранзистор, что обусловлено различиями в требованиях к обработке сигналов разной природы.
В аналоговых версиях предусилителей используются операционные усилители, а в качестве первичного преобразователя света в ток применяется фотодиод. В фотодиодах, имеющих p-n- или p-i-n-структуру, выходной ток Io прямо пропорционален интенсивности падающего на его переход светового потока. Это обеспечивает линейное преобразование оптической мощности в электрический ток.
В схеме на рис. 10.17а реализована инвертирующая цепь повторителя. Фотодиод подключен к заземленному неинвертирующему входу ОУ, а его ток поступает на инвертирующий вход. Ток обратной связи If компенсирует ток диода, в результате чего выходное напряжение описывается простым соотношением: Vo = –Io * Rf (формула 10-30). В альтернативной схеме на базе неинвертирующего повторителя (рис. 10.17б) ток диода создает падение напряжения V1 на резисторе нагрузки RL. Выходное напряжение для этой конфигурации определяется выражением (10-31).

Хотя аналоговые схемы способны реагировать и на цифровые сигналы, их использование для этой цели не является оптимальным. Цифровые сигналы в процессе передачи подвергаются искажениям и «размытию» из-за явления дисперсии, поэтому требуют процедуры восстановления своей формы. Наилучшие результаты для цифрового приема демонстрирует схема на рис. 10.17в, где в качестве датчика используется фототранзистор, включенный по схеме с общим эмиттером.
При освещении базы фототранзистора он открывается, и напряжение на его коллекторе падает до десятых долей вольта. В отсутствие света транзистор закрыт, и напряжение на коллекторе близко к напряжению питания +V. Восстановление формы импульса осуществляется в следующем каскаде с помощью триггера Шмидта. Это устройство осуществляет резкий переход в состояние ВЫСОКОГО УРОВНЯ, когда входное напряжение превышает верхний порог, и возвращается в НИЗКИЙ УРОВЕНЬ лишь при снижении напряжения ниже нижнего порога. Благодаря гистерезису, триггер Шмидта формирует четкий цифровой сигнал на выходе, даже если входной сигнал сильно искажен и «смазан».
Для компенсации неизбежных потерь в линии передачи в волоконно-оптическую линию связи периодически включаются повторители (регенераторы). Эти устройства являются обязательными для линий любой значительной протяженности. Повторители усиливают ослабленный цифровой сигнал, восстанавливают его форму и временные параметры, а затем передают его дальше по направлению к следующему регенератору или конечному приемнику, обеспечивая целостность и достоверность передаваемых данных.
Сведения об авторах и источниках:
Авторы: Бигелоу С.Д., Карр Д.Д., Виндер С..
Источник: Энциклопедия телефонной электроники.
Данные публикации будут полезны студентам и специалистам в области телекоммуникаций и сетевых технологий, инженерам, изучающим принципы передачи данных, а также всем, кто интересуется историей и эволюцией модемной связи и базовыми сетевыми протоколами.
Дата добавления: 2025-10-11; просмотров: 196;











